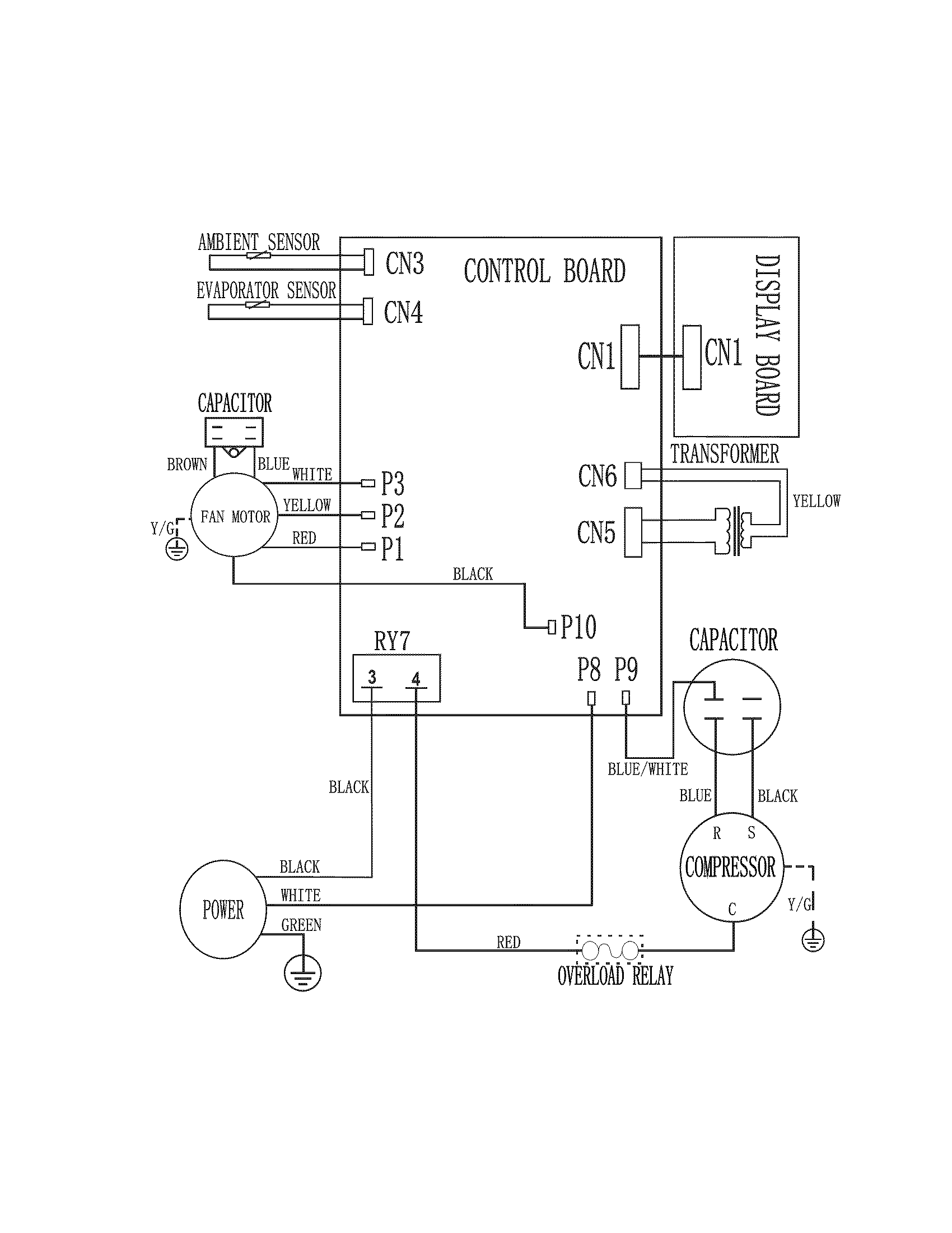
Samsung Aw2410c Room Air Conditioner Parts Wiring Diagram


HTTP://MYDIAGRAM.ONLINE
Revision 3.0 (07/2020)
© 2020 HTTP://MYDIAGRAM.ONLINE. All Rights Reserved.

















































































































Download Full Diagram Via this App!!!!

English product guide

Title : Samsung Aw2410c Room Air Conditioner Parts Wiring Diagram
Category : Wiring Diagram
Format : PDF

Get Diagram Now!

DOWNLOAD NOW