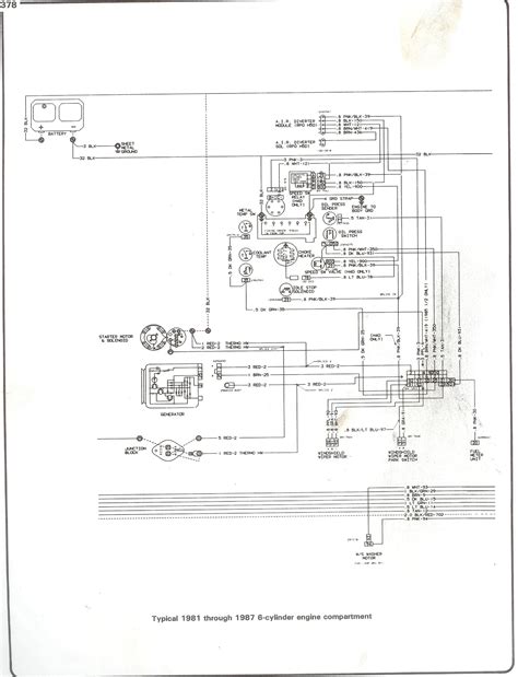
70 Chevy C10 Wiring Diagram


HTTP://MYDIAGRAM.ONLINE
Revision 1.4 (08/2008)
© 2008 HTTP://MYDIAGRAM.ONLINE. All Rights Reserved.































































































































Download Full Diagram Via this App!!!!

English product guide

Title : 70 Chevy C10 Wiring Diagram
Category : Wiring Diagram
Format : PDF

Get Diagram Now!

DOWNLOAD NOW