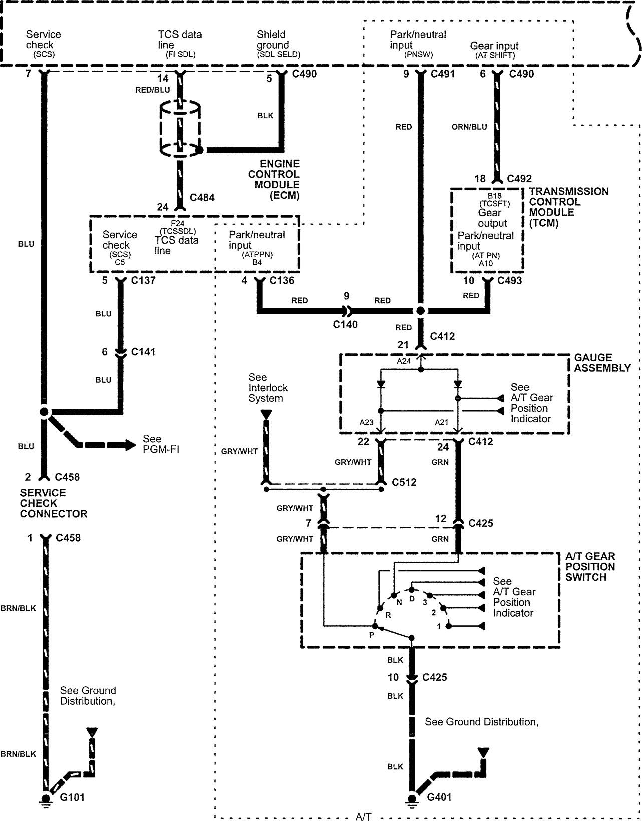
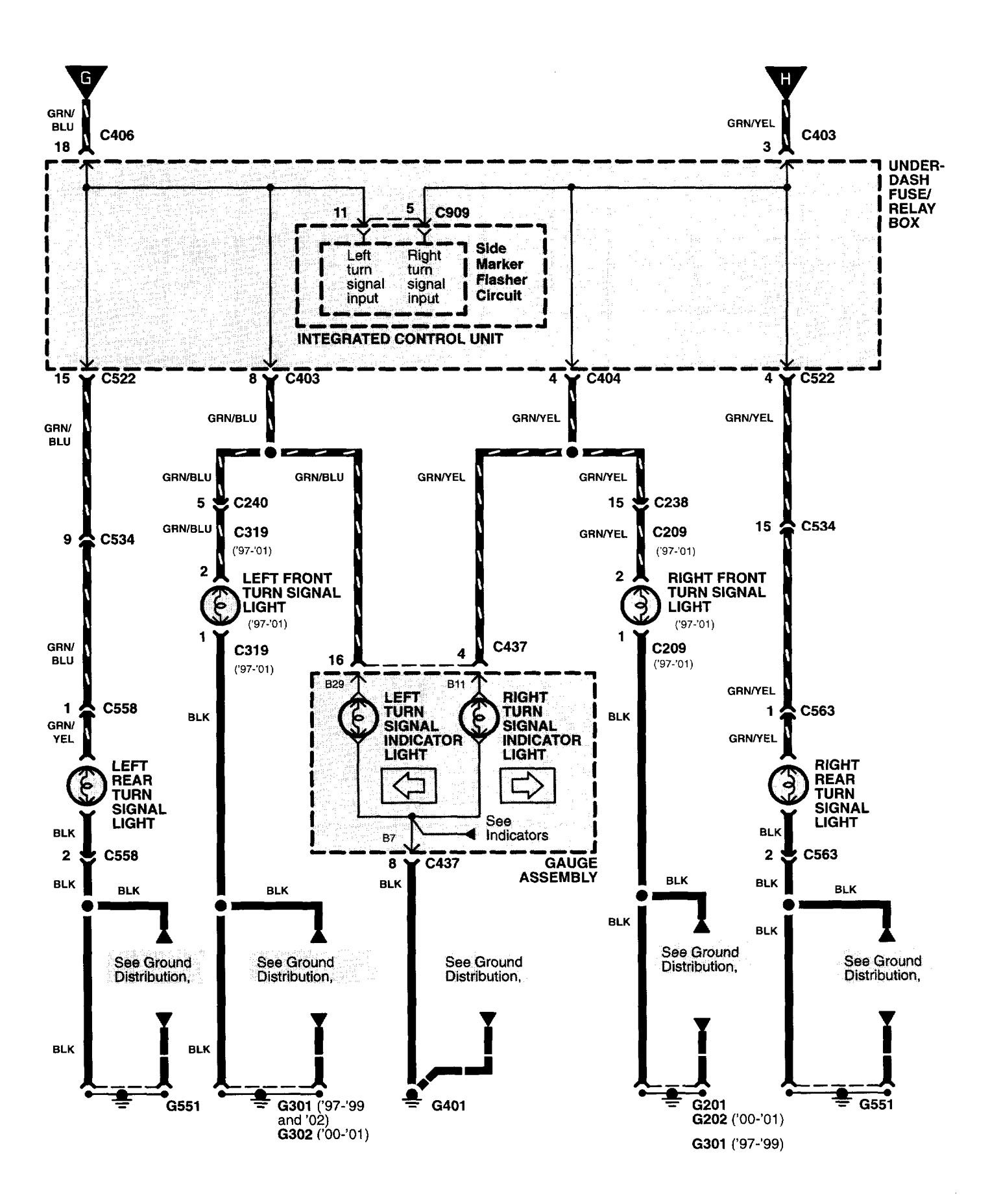
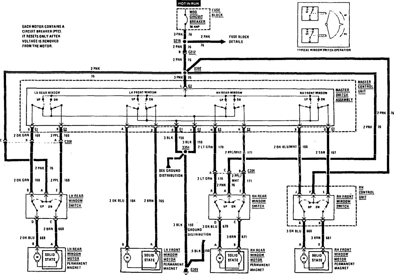
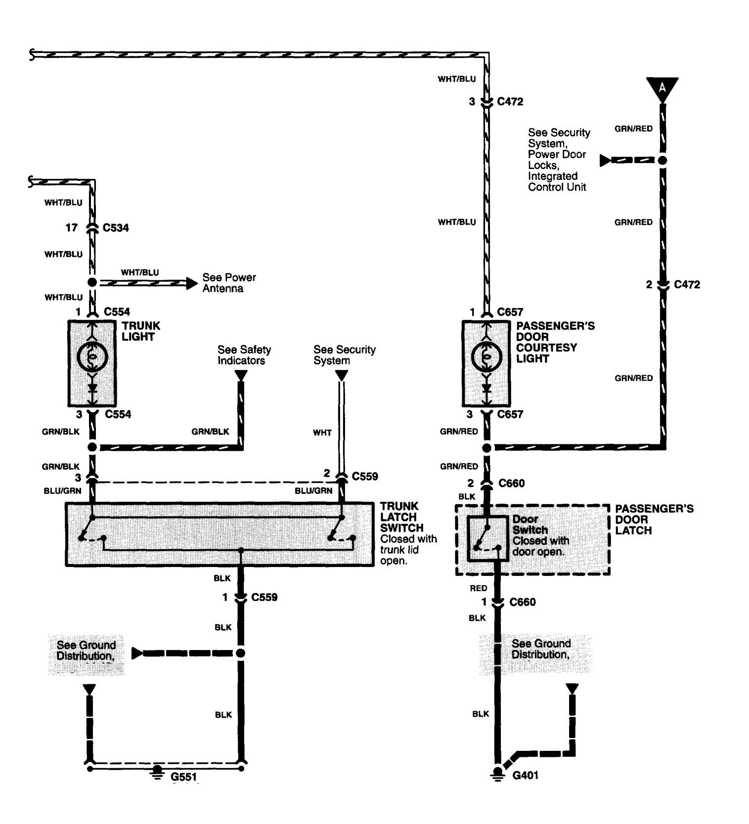
Acura Nsx 1991 U2013 Fuse Box Diagram Wiring Diagram


HTTP://MYDIAGRAM.ONLINE
Revision 2.8 (07/2023)
© 2023 HTTP://MYDIAGRAM.ONLINE. All Rights Reserved.































































































































Download Full Diagram Via this App!!!!

English product guide

Title : Acura Nsx 1991 U2013 Fuse Box Diagram Wiring Diagram
Category : Wiring Diagram
Format : PDF

Get Diagram Now!

DOWNLOAD NOW